自动喷水-泡沫联用灭火系统是在自动喷水灭火系统中配置可供给泡沫混合液的设备,组成既可以喷水又可以喷泡沫的固定灭火系统。同时既可以是开式也可以是闭式系统(根据保护场所需要选择系统类型)。
系统组成
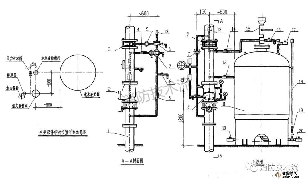
由喷头、报警阀组、水流报警装置(水流指示器或压力开关)等组件,以及管道、泡沫液与水供给设施组成。

原理
系统的原理是泡沫液与水通过泡沫比例混合器混合成泡沫混合液,经泡沫产生器与空气混合产生泡沫,再通过不同的方式最后覆盖在燃烧物质的表面形成泡沫层,由于泡沫层的冷却、隔绝空气和抑制等作用从而使火灾熄灭。
泡沫液按发泡倍数分为低倍数、中倍数、高倍数泡沫,自动喷水-泡沫联用灭火系统一般采用低倍数泡沫液。




自动喷水-泡沫联用灭火系统应用场所一般为大型地下汽车库、甲乙类液体储存仓库等。
江苏苏州突尼斯vs阿联酋波胆分析安装工程公司主营:北京消防施工安装,2022世界杯小组赛程表时间设计,消防维修改造,消防设备检测,消防验收代办,消防维修保养,探测器清洗,消防检测设备,智慧消防物联网,消防设备销售安装及调试为一体的正规化消防企业。消防改造网址://www.furanoplace.com/;服务热线:4006-598-119








苏公网安备32058102002151号