海湾8318启停按钮完整型号为GST-LD-8318,本文将重点介绍海湾GST-LD-8318外形势图、接线端子图以及应用示意图。
GST-LD-8318紧急启停按钮的外形示意图如图1所示。

图1
按钮底壳与上盖之间采用插接方式,通过两个螺钉锁紧(如图2所示),底壳底部有安装孔,安装时将底壳安装在86H50型预埋盒上,安装方式见图3,安装孔距如图4所示。

图2

图3
GST-LD-8318紧急启停按钮端子示意图如图4所示。
Z1、Z2:无极性信号总线输入。
K1、K2:启动无源常开输出。

图4
布线要求:信号总线采用截面积不小于1.0mm2的双绞线。
GST-LD-8318紧急启停按钮应用方法
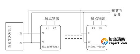
按钮采用两线制与气体灭火控制器连接,允许最多10只按钮(如果该回路中还配接有GST-LD-8316手自动转换开关,则转换开关和按钮一共最多可以接10只)同时控制同一气体灭火钢瓶,当多只按钮连接时需采用并联连接,如图5所示(图中的N≤10)。

图5
江苏苏州突尼斯vs阿联酋波胆分析安装工程公司主营:北京消防施工安装,2022世界杯小组赛程表时间设计,消防维修改造,消防设备检测,消防验收代办,消防维修保养,探测器清洗,消防检测设备,智慧消防物联网,消防设备销售安装及调试为一体的正规化消防企业。消防改造网址://www.furanoplace.com/;服务热线:4006-598-119








苏公网安备32058102002151号